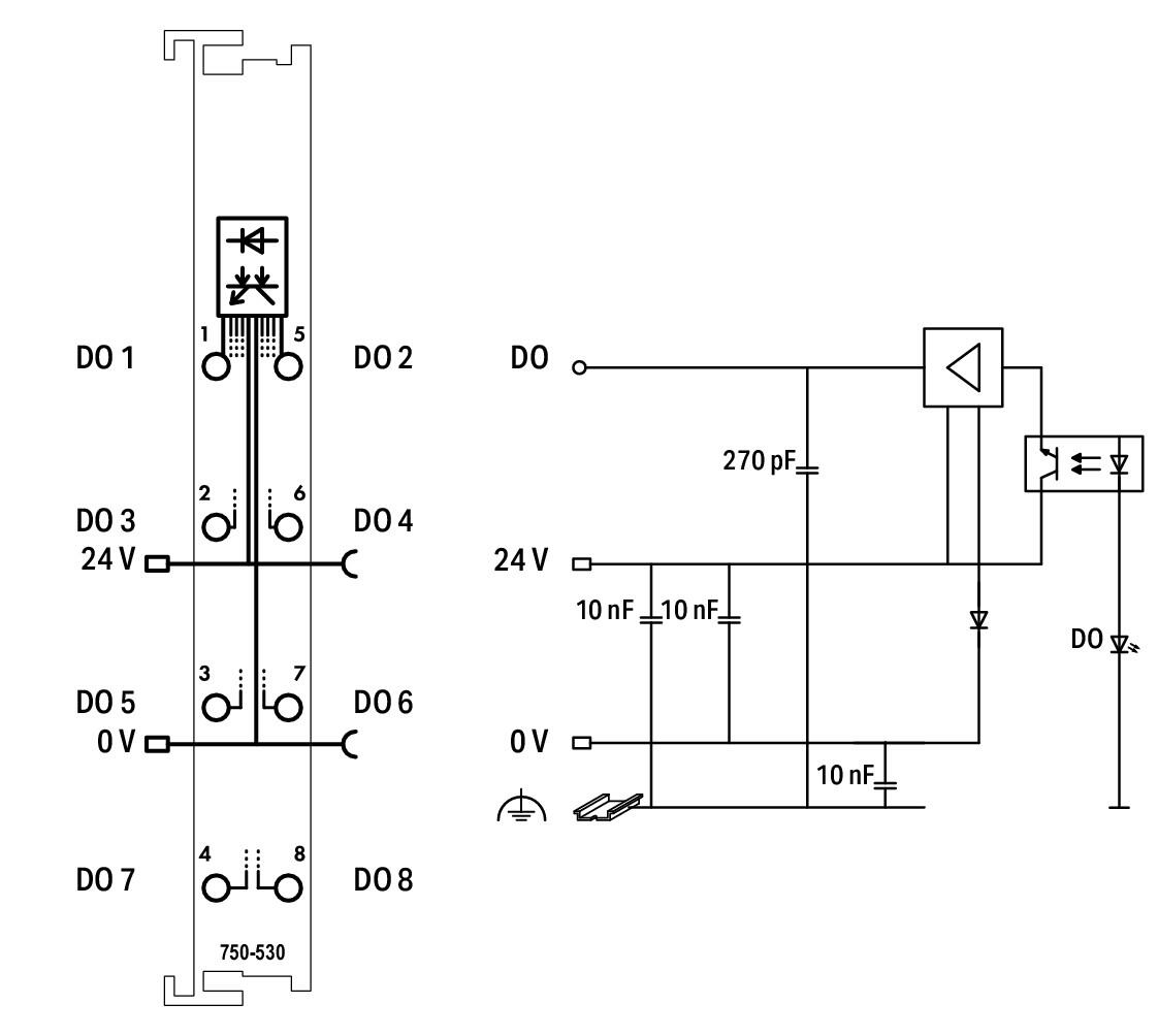
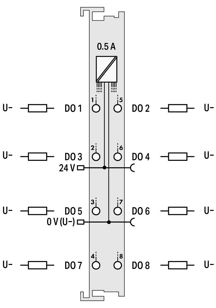
WAGO 750-530 представляет собой восьмиканальный модуль дискретного вывода серии 750. Он применяется для управления нагрузками постоянного тока напряжением 24 В, такими как электромагнитные клапаны, контакторы и световые сигнализаторы.
Данный модуль является мощным выходным звеном системы WAGO I/O. Принцип работы основан на получении цифровых команд от контроллера и коммутации восьми независимых каналов вывода по положительному полюсу. Каждый канал снабжен интеллектуальной электронной защитой от короткого замыкания, которая предотвращает повреждение модуля при авариях в нагрузке. Выходной ток до 0,5 А на канал позволяет управлять большинством типов промышленной автоматики без промежуточных реле. Модуль обеспечивает полную гальваническую развязку управляющих и силовых цепей. Светодиодные индикаторы состояния вынесены на переднюю панель для удобства пусконаладки. Компактное исполнение и надежные пружинные клеммы делают этот модуль стандартом для систем управления с высокой плотностью исполнительных механизмов.
| Параметр | Значение |
| Фирма | WAGO |
| Модель | 750-530 |
| Количество выходов | 8 |
| Выходной ток (на канал) | 0.5 А |
| Тип нагрузки | Резистивная, индуктивная |
| Защита | От короткого замыкания |
| Потребление (внутреннее) | 25 мА |
| Ширина | 12 мм |

Status - Статус
DI 1, DI 2, DI 3, DI 4 - Цифровые входы 1, 2, 3, 4
Data contacts - Контакты передачи данных
24 V - 24 В
0 V - 0 В
Power jumper contacts - Силовые перемычки (контакты питания)
750-530 - Номер модели модуля
- Интегрированная защита каждого канала от перегрузки.
- Высокая нагрузочная способность при минимальных габаритах.
- Визуальная диагностика работы выходов в режиме реального времени.
Точное и безопасное управление мощностью ваших исполнительных устройств.